| 1 | Номинальное рабочее напряжение фазное/линейное, В | 400 – 450 180 – 240 |
| 2 | Номинальная частота, Гц | 45-63 |
| 3 | Внешнее оперативное питание | Не требуется, прибор питается от контролируемой сети |
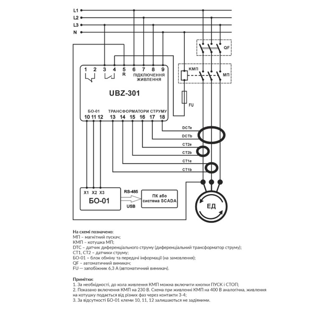
| 4 | Измерительные датчики | Встроенные токовые трансформаторы при токах менее 63 А. При более высоких токах необходимо установить стандартные токовые трансформаторы соответствующего номинала А/5 |
| 5 | Выходные реле: реле нагрузки 5 А функциональное реле 16 А | 1 1 |
| 6 | Обмен данными посредством: RS-232 RS-485 Modbus RTU | Да Да |
| 7 | Диап. рабочих температур, °С | от -35 до +55 |
| 8 | Измеряемые значения | Действующие значения токов и напряжений |
| 9 | Защита от аварий по напряжению с регулируемой временной задержкой - низкое/высокое напряжение - перекос фаз по линейным напряжениям - чередование фаз - обрыв фаз | Да Да Да Да |
| 10 | Защита от аварий по токам с регулируемой временной задержкой - max токовая защита (МТЗ) с независимой выдержкой времени - защита от токов утечки - защита по токам обратной последовательности - защита по min току - защита от токовой перегрузки с обратнозависимой выдержкой времени - защита от зятянутого пуска и блокировки ротора | Да Да Да Да Да Да |
| 11 | Защита по тепловой перегрузке | Да |
| 12 | Защита от перегрева (с помощью внешних температурных датчиков) | Да |
| 13 | Контроль полнофазности включения контактов пускателя | Да |
| 14 | Контроль сопротивления изоляции обмоток двигателя | Да |
| 15 | Автоматическое повторное включение с регулируемой временной задержкой | Да |
| 16 | Переключатель обмоток звезда/треугольник | Да |
| 17 | Дистанционное управление двигателем | |
| 20 | Измерение и контроль параметров Спец-ное программное обеспечение для измерения и контроля параметров в реальном времени Тепловой перегруз двигателя Фазные и линейные напряжения Напряжения и токи обратной последовательности Токи и напряжения нулевой последовательности Частота сети Мощность (активная, реактивная, cos ϕ) Уровень сопротивления изоляции обмоток двигателя Данные от внешних температурных датчиков | Да Да Да Да Да Да Да Да Да Да |
| 21 | Запись и анализ параметров | Да |
| 22 | Дистанционное управление | Да |
| 23 | История аварий | Да |
| 24 | Настройка выбора группы | Да |
| 25 | Вес, кг | 0.56 |
| 26 | Допустимая влажность | < 95% без конденсации |
| 27 | Гарантия | 3 года |


































